
INCH-POUND
MIL-C-83522/2G
17 May 2006
SUPERSEDING
MIL-C-0083522/2F
29 March 1991
MILITARY SPECIFICATION SHEET
CONNECTOR, PLUG, FIBER OPTIC, SINGLE TERMINUS,
THREADED, (STRAIGHT NOSE INTERFACE), LENSLESS,
EPOXY, FOR 50/125 µm, 62.5/125 µm, AND 100/140 µm
Inactive for new design
after 17 August 1999
This specification is approved for use by all Depart-
ments and Agencies of the Department of Defense.
The requirements for acquiring the product described herein
shall consist of this specification sheet and MIL-C-83522.
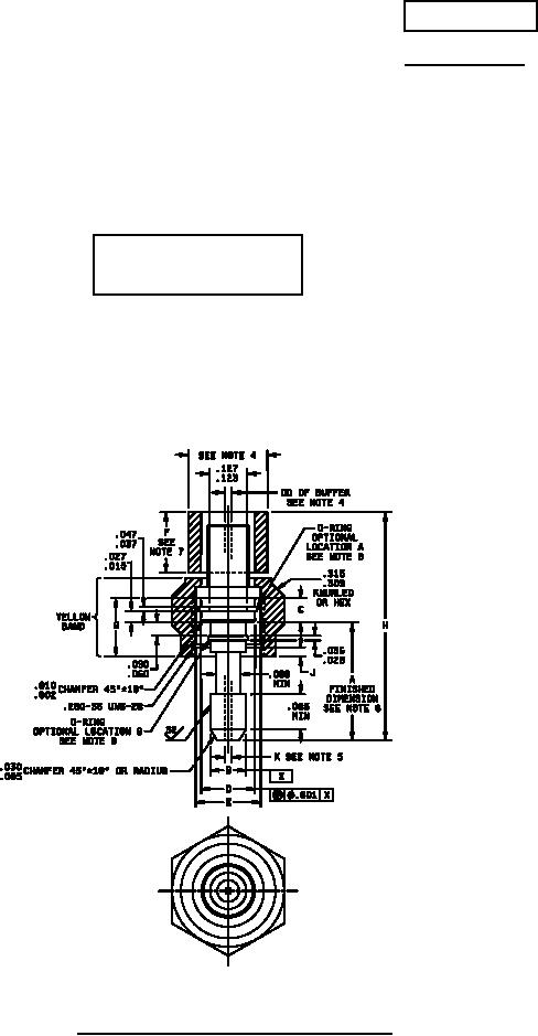
FIGURE 1. Dimensions and configuration (step-down nose).
AMSC N/A
FSC 6060