
INCH-POUND
MIL-PRF-28876/10F
4 October 2004
SUPERSEDING
MIL-C-28876/10E
4 MAY 1995
PERFORMANCE SPECIFICATION SHEET
CONNECTORS, FIBER OPTIC, CIRCULAR, PLUG STYLE,
MULTIPLE REMOVABLE TERMINI, DUST COVER, SCREW THREADS,
ENVIRONMENT RESISTING
This specification is approved for use by all Departments
and Agencies of the Department of Defense.
The requirements for acquiring fiber optic connectors described
herein shall consist of this specification sheet and MIL-PRF-28876.
Inches
mm
.005
0.13
.010
0.25
.015
0.38
.025
0.64
.030
0.76
.032
0.81
.047
1.19
.050
1.27
.115
2.92
.135
3.43
.450
11.43
.630
16.00
.670
17.02
1.000
25.40
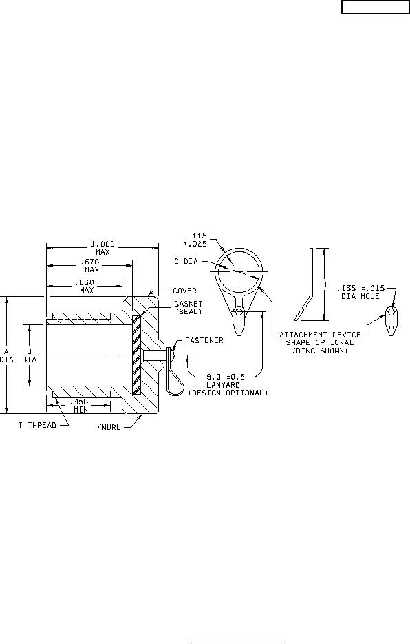
FIGURE 1.
Plug dust cover.
AMSC N/A
FSC 6060